大東海泵業無錫有限公司
銷售總部:江蘇無錫新吳區長江路21-1號創源大廈309
生產基地:無錫市東港鎮
銷售熱線:0510-82108358
銷售熱線:0510-82116911
聯系電話:13395114288
QQ: 2634113519


大東海泵業無錫有限公司
銷售總部:江蘇無錫新吳區長江路21-1號創源大廈309
生產基地:無錫市東港鎮
銷售熱線:0510-82108358
銷售熱線:0510-82116911
聯系電話:13395114288
QQ: 2634113519


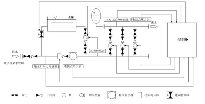
大東海泵業無錫有限公司是一家專業的箱式管網疊壓變頻恒壓供水設備生產廠家。在客戶變頻恒壓供水設備選型時,我公司水泵廠家會提供完善的變頻恒壓供水設備型號、變頻恒壓供水設備價格等售前服務,以供客戶參考,并且我水泵廠家能為客戶提供定制泵業產品的服務。本條產品資訊是關于箱式管網疊壓變頻恒壓供水設備工作原理及示意圖的知識:
箱式管網疊壓變頻恒壓供水設備主要是由密封結構水箱、增壓設備、穩流器及泵組組成。系統分兩路進水,一路進水箱,一路進穩流器。當水量小,自來水服務壓力高時,設備直接從自來水管網取水,疊壓供水。當自來水服務壓力低時,增壓裝置開水工作,將水箱內的水加壓到設置的服務壓力,進行差量補償,從而達到節能、無二次污染、恒壓供水的目的。對市政自來水管網沒有影響,是供水領域的新一代節能產品。
u箱式管網疊壓變頻恒壓供水設備適用范圍
居民生活用水:如高層建筑、居民小區、別墅等;
公 共 場 所:如醫院、學校、體育館、高爾夫球場、機場;
商 用 大廈:如賓館、寫字樓、百貨商場、大型桑拿浴等;
灌溉:如公園、游樂場、果園、農場等;
制造業:如生產制造、洗滌裝置、食品工業、工廠等;
其他:水池及其他形式供水的改造等。
u箱式管網疊壓變頻恒壓供水設備功能特點
保持恒壓壓力:
箱式管網疊壓變頻恒壓供水設備通過壓力傳感器實時檢測出口壓力,將檢測和設定值進行比較運算,確定水泵的投入臺數和變頻器的輸出頻率(反映為電機及水泵的轉速),以實現變頻恒壓的目的。當自來水管網壓力波動使得壓力值小于正常壓力值,進水量暫時小于出水量時,系統自動將穩壓裝置關到合適的位置,并啟動增壓裝置通過多點取水,進行加壓,直至進水口壓力到達市政自來水管網正常壓力值,確保設備進水口水量充足,以滿足用戶的用水需求。
高度自動化:
箱式管網疊壓變頻恒壓供水設備能實現全自動控制,具有手動/自動切換、主備泵定時輪換、壓力調整、恒壓、高低壓保護、缺相保護、過載保護、過熱保護、缺水保護、自動休眠、瞬間跳閘保護等功能。
疊壓運行,節省費用:
箱式管網疊壓變頻恒壓供水設備保證管道恒壓是根據用水量的變化調整投入臺數和運轉速度,用水量大時投入功率大,用水量小時投入功率小。小水用量時(如夜間)系統由小功率泵變頻調速恒壓供水。系統一直在高效率點運行。因而大大降低了運行費用。
箱式管網疊壓變頻恒壓供水設備充分利用市政管網水源本身具有的壓力,差多水補多少,只需在市政壓力基礎上補壓即可,最 大限度地發揮了變頻器變頻調速的節能效果。節能效果十分顯著。
衛生:
過流部件均采用不銹鋼等食品級材料制造,符合國標涉水衛生規范。
箱式管網疊壓變頻恒壓供水設備每天自動切換至水箱供水,使得水箱內貯水每天更新,確保用水衛生。整套供水設備潔凈衛生,以連續密閉的增壓供水方式,安全保證了市政水源的國家水質衛生標準。從根本上避免了各種水源污染問題。
反沖洗功能:
箱式管網疊壓變頻恒壓供水設備具有反沖洗控制功能,當水箱使用一段時間后,系統利用水泵的高壓水定期對水箱進行沖洗,同時將含有雜質的水排放出去,確保水箱內不會產生污垢,保證用戶用水潔凈。
u箱式管網疊壓變頻供水上設備示意圖
非常感謝您對大東海泵業無錫有限公司官方網站的訪問!以上是關于箱式管網疊壓變頻恒壓供水設備工作原理及示意圖的介紹,如您對此問題還想深一步了解,或有其他泵業產品、水泵選型、水泵型號、水泵價格的問題需要解答,請聯系本水泵廠家,大東海泵業還生產污水泵,隨時歡迎您的咨詢。謝謝!